双柜式七氟丙烷气体灭火装置
柜式七氟丙烷灭火装置又称预制灭火装置,适用于单元独立式的全淹没灭火系统,由一套或几套无管网灭火装置保护一个防护区。是可轻便移动到消防设备,其启动方式为电磁启动,储瓶置于柜体内,减小了灭火设备的占地面积,具有安装灵活方便、工作准确可靠、操作维修方便、工程投资少等特点。
灭火剂介绍
七氟丙烷(FM200)是一种绿色清洁灭火剂,对大气臭氧层无破坏作用,是一种以化学抑制灭火方式为主的气体灭火剂。灭火效能高,对设备无污损,电绝缘性好,灭火迅速,是卤代烷灭火系统较理想的替代物。
应用场景
本公司生产的无管网自动灭火装置,产品系列完善、外形美观,并具有安装灵活方便、工作准确可靠、操作维修方便等特点。可广泛应用于计算机房、电讯中心、配电房、变压器房、档案室、资料室、贵重物品库、储油间等较小空间的防护区作消防保护。
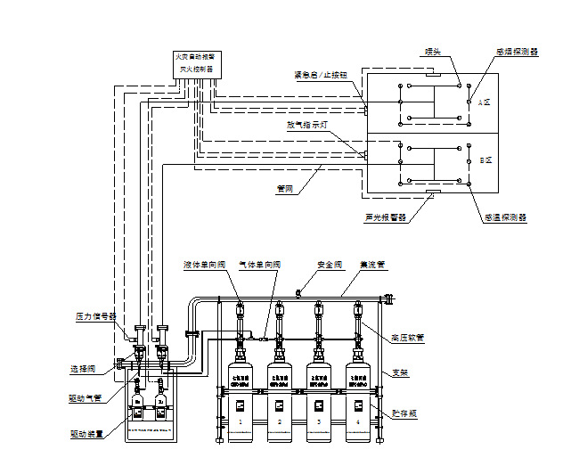
系统简介
无管网七氟丙烷灭火系统以全淹没应用方式灭火,由一套或几套装置保护以个防护区。系统有单柜机/双柜机两种存放设备。启动方式有自动、手动、机械应急手动和紧急启动/停止四种控制方式。
无管网七氟丙烷灭火系统由柜式七氟丙烷灭火装置、火灾烟感温感探测器、紧急启动/停止按钮、声光报警器、放气指示灯、报警主机等部件组成。
柜式七氟丙烷气体灭火装置(单瓶组):
1.火灾自动报警气体灭火控制器 2. 灭火剂瓶组容器 3. 柜体 4. 信号反馈装置
5. 容器阀 6.电磁型驱动装置 7. 灭火剂输送管 8. 喷嘴
9. 火灾探测器 10. 电气控制线路 11. 声光报警器 12. 喷放指示灯
13. 手动控制盒
柜式七氟丙烷气体灭火装置(双瓶组):
1.火灾自动报警气体灭火控制器 2. 灭火剂瓶组容器 3. 柜体 4. 信号反馈装置 5. 容器阀
6.先导阀 7. 灭火剂输送管 8. 喷嘴 9. 气管部件 10. 电磁型驱动装置
11. 火灾探测器 12. 电气控制线路 13. 声光报警器 14. 放气指示灯 15. 手动控制盒

了解清楚使用场景,使用面积等确认清楚 最终下单!
灭火设备动作程序:

灭火设备功能及动作原理:




